Jump to content

Openai/6957f40a-fe54-8012-8268-9c8323493293

From freem


This conversation was exported from ChatGPT[1]

gpt-5-2[edit | edit source]

User: Explain the air injection pump on a GX Lexus[edit | edit source]

Explain the air injection pump on a GX Lexus

Assistant: !https://charm\.li/images/IMP14Q313/asian410/147326151/https://charm.li/images/IMP14Q313/asian410/147326151/[edit | edit source]

!https://charm\.li/images/IMP14Q313/asian410/147326151/[2] !https://carspecmn\.com/wp\-content/uploads/2017/06/GX470AirInjectionOverview\.jpg[3] !https://i\.ebayimg\.com/images/g/W00AAOSwT2Vmwr3Y/s\-l400\.jpg[4] 4

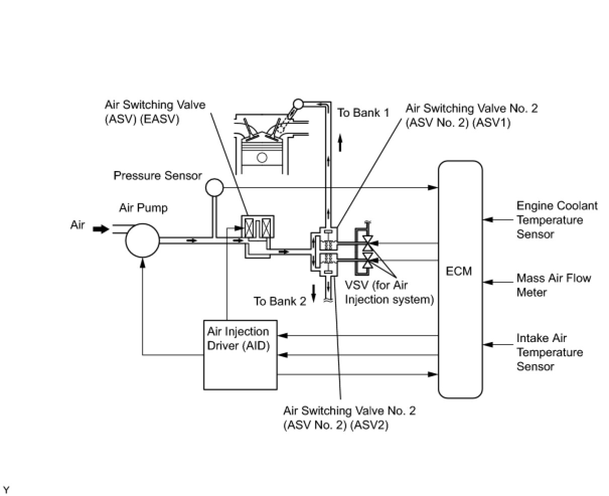
What the Air Injection Pump (Secondary Air Injection System) Does on a Lexus GX[edit | edit source]

The air injection pump—often called the Secondary Air Injection System (SAIS)—is an emissions-control system used on many Lexus GX models (notably GX 470 and some GX 460 years).

Purpose (Why it exists)[edit | edit source]
  • Reduces cold-start emissions
  • Injects fresh air into the exhaust manifolds immediately after startup
  • Helps the catalytic converters heat up faster, so they work efficiently sooner

This system mainly runs for the first 20–90 seconds after a cold start, then shuts off.

How the System Works (Step-by-Step)[edit | edit source]
  1. Cold start detected by the engine computer (ECU)
  2. Electric air pump turns on
  3. Air switching valves open
  4. Fresh air is pushed into the exhaust manifolds
  5. Extra oxygen burns unburned fuel in the exhaust
  6. Catalytic converters warm up quickly
  7. System shuts off once warm
Main Components[edit | edit source]
  • Air injection pump (electric motor + blower)
  • Air switching valves (direct airflow)
  • Vacuum solenoids & hoses
  • Check valves (prevent exhaust backflow)
  • ECU control logic
Where It’s Located[edit | edit source]
  • Usually low in the engine bay, near the frame rail or under intake components
  • Vulnerable to water intrusion, which is a common failure cause
Common Symptoms When It Fails[edit | edit source]
  • Check Engine Light (very common)
  • Diagnostic codes like: - P0410 – Secondary air injection system malfunction - P2440 / P2442 – Stuck valves - P2445 – Pump stuck off
  • Limp mode (some GX models limit power)
  • Loud whining or grinding noise at cold start (pump bearings failing)
Even though it’s an emissions system, failure can affect drivability on Lexus GX vehicles.
Common Failure Causes[edit | edit source]
  • Moisture/water intrusion into the pump
  • Corroded air switching valves
  • Failed check valves allowing hot exhaust back into the pump
  • Electrical motor failure from corrosion
Repair Options (Typical)[edit | edit source]
  • Replace pump and valves (dealer fix – expensive)
  • Aftermarket repair kits (more affordable)
  • SAIS bypass kit (prevents limp mode; emissions legality varies by state)
⚠️ Bypass kits may not be emissions-legal in all states—especially CARB states.
Cost Ballpark (GX 470 / GX 460)[edit | edit source]
  • Dealer repair: $2,000–$4,000
  • Independent shop: $1,200–$2,500
  • Bypass kit: $150–$400

If you want, tell me:

  • GX model year (470 vs 460)
  • Whether you have check engine codes
  • If your state requires emissions testing

I can give you exact diagnostics, repair paths, and cost-effective options for your specific GX.

References[edit | edit source]

  1. "Lexus GX Air Injection Pump". ChatGPT. Retrieved 2026-01-02.
  2. "https://charm\.li/images/IMP14Q313/asian410/147326151/". charm.li. Retrieved 2026-01-02. {{cite web}}: External link in |title= (help)
  3. "https://carspecmn\.com/wp\-content/uploads/2017/06/GX470AirInjectionOverview\.jpg". carspecmn.com. Retrieved 2026-01-02. {{cite web}}: External link in |title= (help)
  4. "https://i\.ebayimg\.com/images/g/W00AAOSwT2Vmwr3Y/s\-l400\.jpg". i.ebayimg.com. Retrieved 2026-01-02. {{cite web}}: External link in |title= (help)